Mustang 1990-1991 Air Bag Diagnostic Codes and Debug Information.



Use the information at your own risk. There is no claim to accuracy.



  Tech Home 90-91 Air Bag Info 92 Air Bag Info 95 Air Bag Info  







Prolog:
Error code 6 is the most common air bag problem. Chances are it's a bad clock spring. Very easy to replace. Get a NEW one from Ford. They are not that expensive (less than $50?). Do NOT waste your time or money getting a used one from the junk yard that may break soon. The clock spring connects the turning steering wheel to your stationary steering column. So, over time, they have a tendency to break.

To replace: just disconnect the battery, yank the air bag, replace the clock spring, put it back together. Get a NEW clock spring from Ford. I think they are still under $50. To remove the air bag,

See (opens in a new windows):
http://www.veryuseful.com/mustang/tech/airBag/airBag95.html#DriversBagRR
and http://www.veryuseful.com/mustang/tech/airBag/images/airBagStWheel95.jpg





Air Bag Trouble Codes
for 1990, 1991 Ford Mustangs


For Air Bag information for 1992 Mustangs, see: airBag92.html

For Air Bag information for 1995+ Mustangs, see: airBag95.html

Mustang Air Bag Codes Home Page: http://www.veryuseful.com/mustang/tech/airBag/

General Images (opens up in a new window):
Location of Air Bag components for the 1990 Mustang

Schematic of the Air Bag system for the 1990 Mustang

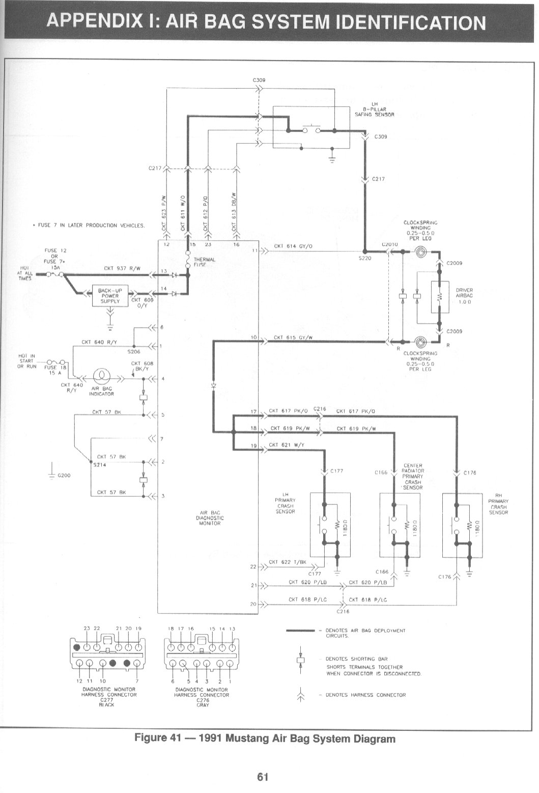
Location of Air Bag components for the 1991 Mustang

Schematic of the Air Bag system for the 1991 Mustang


Detailed steps for the debug of codes:
Code 3
Code 4
Code 8
Code 10



AIR BAG DIAGNOSTIC MONITOR DIAGNOSTIC TROUBLE CODE
Code Component/Fault Description
  No Air Bag Indicator - Inoperative Indicator Circuit
2 All Primary Crash Sensor Disconnected
3 Air Bag Deployment Circuit - Low Battery Voltage or Low Backup Power Supply Voltage.
4 Safing Sensor - Diagnostic Circuit Open or Low Primary Crash Sensor Resistance
5 Air Bag Circuit or Crash Sensor Circuit- Shorted to Ground
6 Driver Side Air Bag Circuit- High Resistance or Open
7 Passenger Side Air Bag Circuit - High Resistance or Open
8 Primary Crash Sensor Circuit - Not Mounted to Vehicle Properly.
9 Primary Crash Sensor Circuit - Open or High Resistance
10 Diagnostic Monitor Internal Thermal Fuse - Open due to Intermittent Short to Ground






Air Bag Sensors Locations

Air Bag Steering Wheel

Air Bags, Live
  • CARRY A LIVE AIR BAG WITH THE BAG AND TRIM COVER POINTED AWAY FROM YOUR BODY. AN ACCIDENTAL DEPLOYMENT WILL THEN DEPLOY WITH A MINIMAL CHANCE OF INJURY.

  • PLACE A LIVE AIR BAG ON A BENCH OR OTHER SURFACE WITH THE TRIM COVER UP, AWAY FROM THE SURFACE. THIS WILL REDUCE THE MOTION OF THE MODULE IF IT IS ACCIDENTALLY DEPLOYED.


  • Air Bag Instructions
    WARNING: SERVICE IS MADE BY REPLACEMENT ONLY. DO NOT ATTEMPT SERVICE OF:
  • CRASH SENSORS.

  • AIR BAG SLIDING CONTACT (14A664).

  • AIR BAG DIAGNOSTIC MONITOR (14B056).

  • AIR BAG MODULES.


  • AIR BAG MODULES WITH DISCOLORED OR DAMAGED COVER DEPLOYMENT DOORS MUST BE REPLACED, NOT REPAINTED.

    NOTE: If ever a part is replaced and the new part did not correct the condition, reinstall the original part and perform the diagnostic procedure again.

    WARNING: THE DRIVER AND PASSENGER AIR BAG MODULES WITH DISCOLORED OR DAMAGED TRIM COVER DEPLOYMENT DOORS MUST BE REPLACED, NOT REPAINTED. ANY APPLIED PAINT MAY DAMAGE THE COVER MATERIAL. THIS COULD AFFECT AIR BAG PERFORMANCE DURING DEPLOYMENT AND MAY INCREASE RISK OF INJURY DURING A COLLISION.
  • WARNING: NEVER PROBE THE CONNECTORS ON THE AIR BAG. DOING SO MAY RESULT IN AIR BAG DEPLOYMENT WHICH COULD RESULT IN PERSONAL INJURY.

  • WARNING: ALL COMPONENT REPLACEMENTS AND WIRING SERVICE MUST BE MADE WITH THE NEGATIVE BATTERY CABLE DISCONNECTED FOR A MINIMUM OF 20 MINUTES BEFORE SERVICE OR REPLACEMENT IS ATTEMPTED.
  • NOTE: The instruction "disconnect" always refers to a connector. Never detach a component from the vehicle when instructed to "disconnect." WARNING: VEHICLE SENSOR ORIENTATION IS CRITICAL FOR PROPER SYSTEM OPERATION. IF A VEHICLE EQUIPPED WITH AN AIR BAG SYSTEM IS INVOLVED IN A CRASH WHERE THE FENDERS OR GRILLE AREA HAVE BEEN DAMAGED, INSPECT THE AIR BAG SENSOR MOUNTING BRACKETS FOR DEFORMATION. IF DAMAGED, THE SENSOR SHOULD BE REPLACED WHETHER OR NOT THE AIR BAG IS DEPLOYED. IN ADDITION, ENSURE THAT BODY STRUCTURE IN THE AREA OF SENSOR MOUNTING IS RESTORED TO ITS ORIGINAL CONDITION.

    Air Bag Module, Driver Side
    NOTE: The driver side air bag module (043B13) is serviced as a complete assembly. Perform proper disposal procedure as outlined.
    The driver side air bag module is mounted in the center of the steering wheel (3600). The driver side air bag module consists of the following components:
  • Inflator.

  • Air Bag.

  • Mounting plate and retainer ring.

  • Steering wheel trim cover.


  • Inflator
    The inflator assembly is not a serviceable item.
  • When the sensors close, signaling a crash, electrical current flows to the air bag inflator.


  • Inside the inflator, an igniter converts the electrical signal to thermal energy (heat), causing the ignition of the inflator gas generant.

  • This ignition reaction combusts the sodium azide/potassium nitrate gas generant in the inflator, producing nitrogen gas, which inflates the air bag.


  • Air Bag
    The driver side air bag:

  • Is constructed of uncoated nylon.

  • Is 673 mm (26.5 inch) in diameter.

  • Fills completely in approximately 40 milliseconds.

  • A module housing and wheel attaching bracket attach and seal the air bag to the inflator.
  • A mounting bracket and housing are also used to attach the trim cover and to mount the entire driver side air bag module to the steering wheel.

  • These items are components of the driver side air bag module and cannot be serviced.


  • Steering Wheel Trim Cover
    The steering wheel trim cover:

  • Encases the driver side air bag module.

  • Has moulded in tear seams that separate to allow inflation of the bag.

  • Is a component of the driver side air bag module and is not serviceable.

  • Must not be repainted for any reason.


  • Air Bag Diagnostic Monitor
    The air bag diagnostic monitor (14B056) continually monitors all air bag system components and wiring connections for possible faults when the ignition switch (11572) is in RUN.

  • If the air bag diagnostic monitor detects a fault in the air bag system, a Diagnostic Trouble Code (DTC) will be written to the air bag diagnostic monitors Non-Volatile Random Access Memory (NVRAM).

  • This diagnostic trouble code will then be displayed on the air bag indicator lamp.

  • Performing system diagnostics is the main purpose of the air bag diagnostic monitor.

  • THE air bag diagnostic monitor DOES NOT DEPLOY THE AIR BAGS IN THE EVENT OF A COLLISION.

  • The crash sensors are "hard-wired" to the air bags. Thus the crash sensors determine when the air bag will be deployed.

  • Several important features of the air bag diagnostic monitor and its functions within the system are described below. It is necessary that these key features and functions are well understood.


  • Diagnosing Customer Concerns with Hard Diagnostic Trouble Codes
    Most air bag system diagnostic procedures will require the use of the System Deactivation and System Reactivation Procedures outlined in this Section. These procedures allow the removal of the driver side air bag module (043B13) and passenger side air bag module (044A74) from the vehicle thereby removing the risk of air bag deployment while diagnostics are performed.

    NOTE: The Rotunda Air Bag Simulator 105-00010 for 1995 vehicles has a different connector than previous simulators. The new simulator will only mate with 1993 vehicles and beyond. Likewise, the Rotunda Air Bag Simulator 105-00008 will only mate with 1992 and previous model year vehicles.

    Rotunda Air Bag Simulator 105-00010 or equivalent is required to perform diagnosis and testing of the air bag system. The air bag simulator is a 2 ohm resistor used to simulate an air bag connection to the system. It is not acceptable to short circuit the air bag connection with a zero ohm jumper wire. If a zero ohm jumper wire is used to short circuit the air bag connection, an appropriate diagnostic trouble code will be displayed according to the priority scheme.

    Deactivation Procedure

  • 1. Disconnect battery ground cable (14301).

  • 2. WARNING: THE BACK-UP POWER SUPPLY ENERGY MUST BE DEPLETED BEFORE ANY AIR BAG COMPONENT SERVICE IS PERFORMED. TO DEPLETE BACK-UP POWER SUPPLY ENERGY, DISCONNECT THE NEGATIVE BATTERY CABLE AND WAIT 20 MINUTES TO AVOID ACCIDENTAL DEPLOYMENT AND POSSIBLE PERSONAL INJURY. Wait 20 minutes. This is the time required for back-up power supply in air bag diagnostic monitor to deplete its stored energy.

  • 3. WARNING: PLACE AIR BAG MODULE ON BENCH WITH TRIM COVER FACING UP TO AVOID POSSIBLE PERSONAL INJURY. Remove two back cover plugs and remove screw and washer assemblies retaining driver side air bag module (043B13) to steering wheel (3600). Disconnect driver air bag connector. Remove driver side air bag module from vehicle. Connect Rotunda Air Bag Simulator 105-00010 or equivalent to vehicle harness at top of steering column.

  • 4. Remove passenger side air bag module (044A74) as outlined. Install Rotunda Air Bag Simulator 105-00010 or equivalent on vehicle harness connector in place of passenger side air bag module.

  • 5. Reconnect battery ground cable.


  • Reactivation Procedure
    WARNING: THE AIR BAG SIMULATORS MUST BE REMOVED AND THE AIR BAGS RECONNECTED WHEN THE SYSTEM IS REACTIVATED TO AVOID NON-DEPLOYMENT IN A COLLISION RESULTING IN POSSIBLE PERSONAL INJURY.

  • 1. Disconnect battery ground cable.

  • 2. Wait 20 minutes for back-up power supply in air bag diagnostic monitor to deplete stored energy.

  • 3. Remove Rotunda Air Bag Simulator 105-00010 or equivalent from vehicle harness connector at top of steering column.

  • 4. Reconnect driver side air bag module.

  • 5. Position driver side air bag module on steering wheel and secure with two screw and washer assemblies (8 mm). Tighten screw and washer assemblies to 10.2-13.8 N-m (8-10 lb-ft). Install two back cover plugs.

  • 6. Remove air bag simulator from vehicle harness connector on passenger side. Reconnect and install passenger side air bag module as outlined.

  • 7. Reconnect battery ground cable.

  • 8. Prove out system.


  • Glossary


    Air Bag Simulator
    Rotunda Air Bag Simulator 105-00010 or equivalent is used to simulate air bag connection to system.
    Disconnect Component
    "DISCONNECT COMPONENT" means disconnect component connector and vehicle harness connector. It does not mean remove component. A disconnected part should not be reconnected unless instructed to do so.
    Deactivate System
    "DEACTIVATE SYSTEM" means to perform the Deactivation Procedure as outlined.


    Prove Out System
    "PROVE OUT SYSTEM" means to turn the ignition switch (11572) from OFF to RUN and visually monitor the air bag indicator with the air bags installed. The air bag indicator will light continuously for approximately six seconds and then turn off. If an air bag system fault is present, the air bag indicator will either:

  • Fail to light

  • Remain lit continuously or

  • Flash.


  • The flashing may not occur until approximately 30 seconds after the ignition switch has been turned from OFF to RUN. This is the time required for the air bag diagnostic monitor to complete testing of the air bag system. If the air bag indicator is inoperative and an air bag system fault exists, a tone will sound in a pattern of five sets of five beeps. If this occurs, the air bag indicator will need to be serviced before diagnosis can be continued.

    Reactivate System
    WARNING: THE AIR BAG SIMULATOR MUST BE REMOVED AND THE AIR BAG RECONNECTED WHEN THE SYSTEM IS REACTIVATED TO AVOID NON-DEPLOYMENT IN A COLLISION RESULTING IN POSSIBLE PERSONAL INJURY.
    "REACTIVATE SYSTEM" means to perform the Reactivation Procedure outlined under Diagnostic Procedures.


    Reconnect System
    "RECONNECT SYSTEM" means to reconnect all system components. Refer to «Air Bag System Reconnect Check List» .

    Replace Component
    "REPLACE COMPONENT" means to remove the existing component and replace it with an authorized replacement part obtained from Ford Customer Service Division. Also, the replacement component should be installed on vehicle and all necessary electrical connections should be completed.


    Verify System
    "VERIFY SYSTEM" means to prove out system with Rotunda Air Bag Simulator 105-00010 or equivalent in place of the air bags.


    Air Bag System Reconnect Check List

    The check list below should be completed following diagnosis or service of any air bag system concern.

    1. Are all crash sensors connected and mounted to the vehicle?

    2. Is black 3-way connector at base of steering column connected?

    3. Are the air bags or air bag simulators connected?

    4. Is air bag diagnostic monitor (14B056) connected?

    5. Is vehicle battery connected?


    Air Bag System Component, Location

    1. LH Radiator Primary Crash Front Air Bag Sensor and Bracket (14B005) -- LH side of radiator support.

    2. RH Radiator Primary Crash Front Air Bag Sensor and Bracket (14B004) -- RH side of radiator support.

    3. Safing Sensor -- Integral with air bag diagnostic monitor (14B056).

    4. Driver Side Air Bag Module (043B13) -- Steering wheel (3600).

    5. Passenger Side Air Bag Module (044A74) -- Above glove compartment (06010).

    6. Air Bag Sliding Contact (14A664) -- Behind steering wheel.

    7. Air Bag Diagnostic Monitor and Bracket -- In center console behind climate controls.





    Deactivation Procedure

    1. Disconnect battery ground cable (14301).


    2. WARNING: THE BACK-UP POWER SUPPLY ENERGY MUST BE DEPLETED BEFORE ANY AIR BAG COMPONENT SERVICE IS PERFORMED. TO DEPLETE BACK-UP POWER SUPPLY ENERGY, DISCONNECT THE NEGATIVE BATTERY CABLE AND WAIT 20 MINUTE TO AVOID ACCIDENTAL DEPLOYMENT AND POSSIBLE PERSONAL INJURY.
      Wait 20 MINUTES . This is the time required for back-up power supply in air bag diagnostic monitor to deplete its stored energy.
    3. <

    4. WARNING: PLACE AIR BAG MODULE ON BENCH WITH TRIM COVER FACING UP TO AVOID POSSIBLE PERSONAL INJURY.
      Remove two back cover plugs and remove screw and washer assemblies retaining driver side air bag module (043B13) to steering wheel (3600). Disconnect driver air bag connector. Remove driver side air bag module from vehicle.
      Connect Rotunda Air Bag Simulator 105-00010 or equivalent to vehicle harness at top of steering column.

    5. Remove passenger side air bag module (044A74) as outlined. Install Rotunda Air Bag Simulator 105-00010 or equivalent on vehicle harness connector in place of passenger side air bag module.

    6. Reconnect battery ground cable.



    Air Bag System Functions



    o The air bag diagnostic monitor (14B056) illuminates the air bag indicator for approximately six seconds when the ignition switch (11572) is turned to RUN and then turns the air bag indicator off. This indicates that the air bag indicator is operational. If the air bag indicator does not illuminate at all, stays on continuously, or flashes at any time, then a fault has been detected by the air bag diagnostic monitor.

    o Diagnostic trouble codes, if present, will begin flashing within 30 seconds after the ignition switch has been turned to RUN. This is the amount of time it takes the air bag diagnostic monitor to perform all tests and verify system faults, if present.

    o Diagnostic trouble codes are displayed as a series of flashes and pauses of the air bag indicator. Diagnostic trouble codes are two-digit numbers.

    Example: A DTC 3 is displayed as follows:

    flash flash flash - (two second pause) -

    Example: A Diagnostic Trouble Code 6 indicates that high resistance in the driver side air bag circuit has been, and still is, present.

    WARNING: UNDER NO CIRCUMSTANCES SUBSTITUTE ANOTHER FUSE VALUE FOR THE 10A BATTERY FUSE. ANY FUSE OTHER THAN 10A MAY CAUSE DISARMING FAILURE AND MAY RESULT IN DANGER TO THE OCCUPANTS OF THE VEHICLE. DO NOT ATTEMPT TO REPLACE THE 10A BATTERY FUSE UNTIL THE AIR BAG SYSTEM FIRST HAS BEEN DEACTIVATED (SEE «DEACTIVATION» PROCEDURE FOR DETAILS).

    WARNING: THE BACK-UP POWER SUPPLY ENERGY MUST BE DEPLETED BEFORE ANY AIR BAG COMPONENT SERVICE IS PERFORMED. TO DEPLETE THE BACK-UP POWER SUPPLY ENERGY, DISCONNECT THE NEGATIVE BATTERY CABLE AND WAIT 20 MINUTES TO AVOID ACCIDENTAL DEPLOYMENT AND POSSIBLE PERSONAL INJURY.

    The 1990 and 1991 air bag diagnostic monitor include an EXTERNAL back-up power supply. This feature provides sufficient back-up power to deploy the air bags in the event that the battery (10653) or battery cables are damaged in a collision before the crash sensors are activated. The back-up power supply will deplete its stored energy approximately 20 MINUTES after the negative battery cable is disconnected.

    The air bag diagnostic monitor incorporates an internal safing sensor. Proper mounting of the air bag diagnostic monitor and bracket assembly is critical to the function and performance of the air bag system.

    The air bag diagnostic monitor and bracket assembly is non-serviceable and must be replaced as a unit in the event of failure.



    Electrical System

    The air bag system is powered directly from the battery (10653). The system can function with the ignition switch (11572) in any position, including OFF and LOCK. The system can also function when the driver seat is unoccupied. The electrical system performs three main functions:

    o Detects an impact.

    o Switches electric current to the igniter.

    o Monitors the system to determine readiness.

    The electrical system components include:

    o Electronic air bag diagnostic monitor (14B056) with EXTERNAL back-up power supply and safing sensor.

    o Air bag system readiness indicator.

    o Wiring harness and air bag sliding contact (14A664).

    o RH radiator primary crash front air bag sensor and bracket (14B004) and LH radiator primary crash front air bag sensor and bracket (14B005).

    o Igniter within driver side air bag module (043B13) and passenger side air bag module (044A74).



    Sensors

    The sensor is an electrical switch which operates as follows:

    o It reacts to impacts according to direction and force.

    o It discriminates between impacts that require air bag inflation and impacts that do not require air bag inflation.

    o When an impact occurs that requires air bag inflation, the sensor contacts close, completing the electrical circuit necessary for system operation.

    Three sensors are mounted in the vehicle. Their locations are as follows:

    o A primary crash front air bag sensor and bracket at the RH front radiator support (16138).

    o A primary crash front air bag sensor and bracket at the LH front radiator support.

    o A safing sensor inside the air bag diagnostic monitor.

    o The safing and one of the primary crash sensors must be activated simultaneously to inflate the air bag.



    The air bag system is designed to :

    o Operate in frontal or front-angled collisions.

    o Activate the air bags in a crash with severe frontal deceleration, more severe than hitting a parked car of similar size and weight head-on at about 45 km/h (28 mph).

    o Sense the severity of the crash rather than vehicle speed, thus some frontal collisions at speeds above 45 km/h (28 mph) may not be severe enough to require air bag inflation.

    The sensors in the vehicle determine if air bag inflation is required in the following manner:

    1. During severe frontal deceleration caused by an impact that decelerates the vehicle in the forward direction, both a radiator primary crash sensor and a safing sensor will activate.

    2. When a primary and safing sensor are closed at the same time, electrical current will flow, igniting the driver side air bag module and passenger side air bag module.

    The primary sensors measure the crash severity while the safing sensor confirms the crash and is used to prevent inadvertent deployments possibly caused by a malfunction in the primary crash sensor circuits or crash sensors.




    NOTE: THIS IS FROM A 1995 MUSTANG! SPECIFICATIONS COMPONENT PART NUMBERS
    Part Number Component
    043B13-A Driver Side Air Bag Module
    044A74 Passenger Side Air Bag Module Bracket
    14B004 RH Radiator Primary Crash Sensor and Bracket
    14B005 LH Radiator Primary Crash Sensor and Bracket
    14B056 Air Bag Diagnostic Monitor
    14A664 Air Bag Sliding Contact





    TORQUE SPECIFICATIONS
    Description N-m Lb-Ft
    Driver Side Air Bag Module-to-Steering Wheel Screw 10.2-13.8 8-10
    RH and LH Radiator Primary Crash Sensor Retaining Screws 10.2-13.8 8-10
    Air Bag Sensor Mounting BracketRetaining Screws 3.4-4.6 30-41 (Lb-In)
    Air Bag Diagnostic Monitor Bracket Retaining Screws 10.2-13.8 8-10
    Passenger Side Air Bag Module Retaining Bolts 7-11 62-97 (Lb-In)





    Additional Code 3 Diagnostic Information:

    (Note from Joe: I STRONGLY SUGGEST that you first Disconnect the battery for 20 mins, then DISCONNECT THE AIR BAG before you start to diagnose the following problem.)
    Remember: SAFETY FIRST!


    For a wiring diagram to aid in the diagnostic, see:
    Air Bag 89-91 Code 3 Circuit Diagram (opens in a new window)

    Fault Code 3 - Air Bag Deployment Circuit - Low Battery Voltage Or Low Backup Power Supply

    Description: The diagnostic monitor measures voltage at pin 13 and at pin 14 of the diagnostic monitor connector. Pin 13 is connected to a HOT AT ALL TIMES fuse either in the instrument panel fuse box or in the power distribution box. Pin 14 is connected to the output pin of the backup power supply on 1990 and 1991 vehicles (1989 vehicles have an additional battery wire on Pin 14; see the specific vehicle schematic for details). The voltage at both pin 13 and pin 14 should be equal to the battery voltage. If the voltage measured at either pin 13 or pin 14 drops to less than 9 volts, the diagnostic monitor will flash Code 3 on the AIR BAG readiness lamp (Figure 85).

    Possible Causes
    Low voltage at the diagnostic monitor pins 13 or 14 can be caused by:
    1. An open circuit, preventing battery voltage from reaching pin 13 and the backup power supply.
      NOTE: If the instrument panel fuse and/or the power distribution fuse are blown, be sure to diagnose the system for Possible Causes 2 and 3 below.

    2. A short to ground in the battery feed circuit or the circuits 611 (W/O) and 612 (P/O) may result in a blown instrument panel fuse and/or the power distribution fuse.

    3. An internal short to ground within the safing sensor may result in a blown instrument panel fuse and/or distribution fuse.

    4. A disconnected or poorly connected backup power supply may cause low voltage on pin 14 of the diagnostic monitor. 1989 vehicles without a backup power supply have an additional wire on pin 14 of the diagnostic monitor that is connected to battery voltage.

    5. A problem in the charging system causing battery and backup power supply voltage to drop below nine volts.





    Additional Code 4 Diagnostic Information:

    (Note from Joe: I STRONGLY SUGGEST that you first Disconnect the battery for 20 mins, then DISCONNECT THE AIR BAG before you start to diagnose the following problem.)
    Remember: SAFETY FIRST!


    For a wiring diagram to aid in the diagnostic, see:
    Air Bag 90-91 Code 4A Circuit Diagram (opens in a new window)
    For a wiring diagram to aid in the diagnostic, see:
    Air Bag 90-91 Code 4B Circuit Diagram (opens in a new window)
    For a wiring diagram to aid in the diagnostic, see:
    Air Bag 90-91 Code 4C Circuit Diagram (opens in a new window)
    For a wiring diagram to aid in the diagnostic, see:
    Air Bag 90-91 Code 4D Circuit Diagram (opens in a new window)
    For a wiring diagram to aid in the diagnostic, see:
    Pin Voltage Chart (opens in a new window)


    Fault Code 4 - Safing Sensor -- Diagnostic Circuit Open or Low Primary Crash Sensor Resistance

    General Description: The five-wire safing sensor is located either inside the passenger compartment or attached to the cowl, depending on vehicle application, Of this sensor's five wires, two are used for deployment circuits and three are used for diagnostic circuits. Circuits 611 (W/O) and 614 (GY/O) are the deployment circuits and circuits 612 (P/O), 613 (DB/W) and 623 (P/W) are the diagnostic circuits.

    NOTE: Some vehicles are equipped with a second safing sensor. It is packaged with the center radiator primary crash sensor. This safing sensor uses only two circuits, 611 (W/O) and 614 (GY/O).

    Safing sensors consist of a normally open set of contacts that are responsible for delivering battery voltage to the air bag(s) during a frontal collision. Since the safing sensors are momentary contact switches, they automatically return to the open state after a collision.

    The diagnostic monitor provides the battery voltage to one side of the safing sensor contacts and monitors the other side for the correct diagnostic voltage,

    There are four different concerns that may cause a Fault Code 4 on the AIR BAG readiness lamp.


    Fault Code 4A - Safing Sensor -- Diagnostic Circuit Open or Low Primary Crash Sensor Resistance

    Description: The voltage on pin 12 (circuit 623, P/W) is controlled by an internal resistor inside the diagnostic monitor, along with the resistors inside the primary crash sensor. Note that circuit 623 is connected to circuit 614 inside the safing sensor.

    If the safing sensor is properly connected, the voltages on these two circuits should be the same. Circuit 614 (GY/O)is connected to pin 11 of the diagnostic monitor and circuit 623 (P/W) is connected to pin 12. The resistor attached to pin 12 inside the diagnostic monitor tends to pull up the voltage on circuit 623. The resistors in the primary crash sensors draw current through the driver-side air bag and a diodes in the diagnostic monitor, which tends to decrease the voltage on circuit 623. The result is a "balanced" system that will give very specific voltage on circuits 614 and 623 if everything is normal. The voltage at these pins varies with the vehicle charging system voltage (refer to the pin voltage chart chart at the beginning of this appendix for the correct voltages at the pins listed above).

    Since the diagnostic monitor must know the vehicle charging system voltage (battery voltage) in order to predict the voltages on circuits 614 and 623, the monitor measures the voltage between pin 11 and pin 3 (ground) and compares it to the voltage between pin 13 (battery) and pin 3 (ground). If the voltage at pin 11 is too low, the diagnostic monitor will flash a code 4 on the AIR BAG readiness lamp, indicating an open between circuits 614 (GY/O) and 623 (P/W), or low resistance in one or more of the primary crash sensors. The resistance of the primary crash sensors are 1180 ohms +/- 25 ohms. If the resistance of one or more of the primary crash sensors is too low, this will tend to pull voltage on circuits 614 and 623 down (Figure 86).

    Possible Causes
    Low voltage at pin 11 and high voltage at pin 12 can be caused by:
    1. An open circuit or high resistance in the wiring harness in circuit 614 (GY/O) or 623 (P/W).


    2. An open circuit or high resistance inside the safing sensor across the GY/O and P/W wires.


    Low voltage at pins 11 and 12 can be caused by:
    1. Resistance to ground on circuit 614 or 623. Circuits 614 and 623 should be open circuits to ground when the diagnostic monitor is disconnected from the harness. Resistance to ground on these circuits can cause a drop in the diagnostic voltage on both circuits.


    2. Low resistance in one or more of the primary crash sensors. If the resistance of one or more of the primary crash sensors is lower than normal, the voltage on pin 11 will be pulled down too low,


    3. A poor ground on pin 3 of the diagnostic monitor may cause voltage to appear on the diagnostic monitor ground reference. Any voltage on the ground reference will cause the diagnostic monitor to measure the voltage at pin 11 as low, even though the voltage at pin 11 with respect to the sheet metal is normal.


    4. Intermittent battery voltage at pin 13 can cause the reference voltage inside the diagnostic monitor to fluctuate and cause Fault Code 4 in some circumstances.



    Fault Code 4B- Safing Sensor -- Not Mounted to Vehicle Properly

    Description: Circuit 613 (DB/W) is riveted to the side of the safing housing. The housing is normally mounted to the sheet metal of the vehicle and is therefore grounded. A resistor inside the diagnostic monitor is connected to pin 16 (circuit 613 DB/W) and a five volt reference voltage (Figure 87). If circuit 613 is properly grounded, the voltage on pin 16 will be 0 volts. If the voltage on circuit 613 is greater than 0.7 volts. the diagnostic monitor may flash Fault Code 4 on the AIR BAG readiness lamp, indicating that the safing sensor is not attached to the sheet metal.

    Possible Causes
    Excessive voltage on pin 16 can be caused by:
    1. A poor connection due to loose mounting, dirt or corrosion at the safing sensor mounting surface.


    2. An open or damaged wire in circuit 613 (DB/W) from pin 16 of the diagnostic monitor connector to the safing sensor.


    3. An open wire or loose rivet inside the safing sensor.



    Fault Code 4C- Safing Sensor -- Battery Feed Circuit Open

    Description: The diagnostic monitor has battery voltage on pin 15 (circuit 611, W/O) at all times. Circuit 611 is connected to circuit 612 (P/O) inside the safing sensor. Therefore, if the safing sensor is properly connected, the voltages on circuits 611 and 612 will be the same. Circuit 612 is connected to pin 23 of the diagnostic monitor. If the voltage at pin 15 (circuit 611, W/O) is normal, and the voltage at pin 23 (circuit 612, P/O) is low, the diagnostic monitor will flash a Code 4 on the AIR BAG readiness lamp, indicating an open across circuits 611 and 612 (Figure 88).

    Possible Causes
    Normal voltage at pin 15 and low voltage at pin 23 can be caused by:
    1. An open circuit or high resistance in the wiring harness in circuit 611 (W/O) or 612 (P/O).


    2. An open or high resistance inside the safing sensor across the W/O and P/O wires.



    Fault Code 4D- Safing Sensor -- Circuit Shorted to Battery Voltage

    Description: The diagnostic monitor measures voltage at pin 11 (circuit 614, GY/O). The voltage at pin 11 is controlled by a resistor inside the diagnostic monitor (along with the resistors inside the crash sensors -- see Fault Code 4A above for details). This voltage varies with charging system voltage (refer to the pin voltage chart at the beginning of this appendix for the correct voltages at the pins listed above). If circuit 614 is shorted to battery voltage, the voltage at pin 11 of the diagnostic monitor will be battery voltage and the diagnostic monitor will flash Fault Code 4 on the AIR BAG readiness lamp (Figure 89).

    Possible Causes
    Battery voltage on pin 11 can be caused by:
    1. A short in the wiring harness between circuit 614 (GY/O) or 623 (P/W) and another wire. This can cause high voltage in these circuits.
      NOTE: The wiring leading to the safing sensor(s) has higher voltage wires bundled in the harness with circuits 614 and 623.


    2. A short in the clockspring between circuit 614 and some horn or speed control wiring.


    3. A short across the normally open contacts of the safing sensor(s).
      NOTE: The voltage on circuits 611 and 612 inside the safing sensor(s) is usually battery voltage. There should be an open circuit across the contacts of the safing sensor(s) if the sensor(s) is operating normally. If either of the sensor contacts are closed, the voltage on circuit 614 would be high (battery voltage).





    Additional Code 8 Diagnostic Information:


    (Note from Joe: I STRONGLY SUGGEST that you first Disconnect the battery for 20 mins, then DISCONNECT THE AIR BAG before you start to diagnose the following problem.)
    Remember: SAFETY FIRST!


    For a wiring diagram to aid in the diagnostic, see:
    Air Bag 89-91 Code 8 Circuit Diagram (opens in a new window)

    Fault Code 8 - Primary Crash Sensor - Not Mounted to Vehicle Properly

    Description: A primary crash sensor uses its metal case as a ground path for deploying the air bags. Each metal case is mounted to the sheet metal with two screws. The diagnostic monitor checks the attachment by monitoring the resistance of the primary crash sensor case to ground. Each primary crash sensor has a ground wire that is riveted to the inside of the case of the sensor. This wire is grounded when the crash sensor is mounted to clean sheet metal. If the wire is properly grounded, no voltage will appear at the diagnostic monitor pin. If the wire is not grounded very well, there will be voltage on the ground monitor pins. The diagnostic monitor uses pin 3 as a reference ground. If the monitor measures enough voltage ( Note from Joe: Over ~1 Volt.) between the ground monitor wires and the reference ground, the monitor will flash Code 8 on the AIR BAG readiness lamp (Figure 93). The primary crash sensor ground monitor circuits are as follows:
    1. Primary Sensor #1 - Diagnostic Monitor Pin 20 (Circuit 618 P/LG).
    2. Primary Sensor #2 - Diagnostic Monitor Pin 21 (Circuit 620 P/LB).
    3. Primary Sensor #3 - Diagnostic Monitor Pin 22 (Circuit 622 T/BK).


    Possible Causes
    Excessive voltage on pins 20, 21, or 22 can be caused by:
    1. A poor ground connection due to loose mounting, dirt, or corrosion at the primary crash sensor mounting location.


    2. An open or damaged wire in circuits 618 (P/LG), 620 (P/LB), 622 (T/BK), somewhere between pin 20, 21, 22 and one or more of the primary crash sensors.


    3. An open wire or loose wire attachment inside a primary crash sensor.





    Additional Code 10 Diagnostic Information:


    (Note from Joe: I STRONGLY SUGGEST that you first Disconnect the battery for 20 mins, then DISCONNECT THE AIR BAG before you start to diagnose the following problem.)
    Remember: SAFETY FIRST!


    For a wiring diagram to aid in the diagnostic, see:
    Air Bag 89-91 Code 10 Circuit Diagram (opens in a new window)

    Fault Code 10 - Diagnostic Monitor Internal Thermal Fuse - Open Due to Intermittent Short To Ground

    Description:
    NOTE: The microprocessor inside the diagnostic monitor controls the internal thermal fuse. This fuse is not serviceable. The microprocessor will open the thermal fuse whenever a short is detected in the deployment circuits. The thermal fuse does NOT open because of excessive current flowing through it. DO NOT attempt to jumper out the thermal fuse with a circuit breaker or any other type of fuse.

    NOTE: DO NOT install a new diagnostic monitor until the short has been located and corrected. If a short to ground has not been located and corrected, then the short to ground is intermittent and IS NOT PRESENT AT THIS TIME. If you install a new diagnostic monitor while there is an intermittent short in the system, the new diagnostic monitor will also open its thermal fuse and require repeat repairs.

    The diagnostic monitor measures the diagnostic voltages on the monitor connector pins. When certain air bag deployment wires are shorted to ground (heavy lines illustrated in Figure 95 ), the system may become unstable to unwarranted air bag deployment. The diagnostic monitor prevents this by detecting shorts to ground on any of these circuits and opening the thermal fuse. Opening this fuse removes all power (battery and and backup power) from the air bag deployment circuits. While the short to ground exits, the monitor will flash a Fault Code 5. If the short to ground is intermittent and temporarily corrects itself, the diagnostic monitor will flash a Fault Code 10. Note that if the short to ground returns, the diagnostic monitor will revert to the higher priority Fault Code 5.

    If the AIR BAG readiness lamp is flashing a Fault Code 10 and a short to ground has not been serviced, this means that an intermittent short to ground exists in the air bag system. The diagnostic monitor will eventually have to be replaced but only after a visual inspection leads to the repair of a short to ground in the wiring harness.

    The following service tips may help you to find intermittent shorts to ground:
    1. Inspect wiring and harness in the areas where they pass through or are located next to metal components (i.e. engine compartment bulkhead, body sheet metal, component mounting brackets, etc.).
    
    PINPOINT TEST C1: FAULT INDICATION--AIR BAG INDICATOR FLASHES FAULT CODE
    10--PROBABLE FAULT--LOSS OF BATTERY POWER TO AIR BAG FIRING CIRCUIT
    
    
     C1    DEACTIVATE SYSTEM
    
    
       o  Deactivate system.
    
       o  Disconnect diagnostic monitor.
    
       o  Measure voltage from diagnostic monitor connector Pin 13 (+)
          (Circuit 937, R/W) to PIn 2 (-) (57, BK).
    
       o  Is voltage greater than 10 volts?
    
          Yes
             REPLACE diagnostic monitor. VERIFY system. REACTIVATE system.
    
          No
             GO to .
    
    
    PINPOINT TEST C2: FAULT INDICATION--AIR BAG INDICATOR FLASHES FAULT CODE 10--PROBABLE FAULT--LOSS OF BATTERY POWER TO AIR BAG FIRING CIRCUIT C2 CHECK INSTRUMENT PANEL FUSE o Check instrument panel fuse No. 7, 15 amp. o Is fuse open? Yes GO to . No GO to .
    PINPOINT TEST C3: FAULT INDICATION--AIR BAG INDICATOR FLASHES FAULT CODE 10--PROBABLE FAULT--LOSS OF BATTERY POWER TO AIR BAG FIRING CIRCUIT C3 CHECK FOR SHORT TO GROUND IN CIRCUIT 937 (R/W) o Measure resistance from diagnostic monitor connector Pin 13 (Circuit 937, R/W) to ground. o Is resistance less than 10 ohms? Yes LOCATE and SERVICE short to ground in Circuit 937 (R/W). REPLACE open fuse. RECONNECT system. VERIFY system. REACTIVATE system. No GO to .
    PINPOINT TEST C4: FAULT INDICATION--AIR BAG INDICATOR FLASHES FAULT CODE 10--PROBABLE FAULT--LOSS OF BATTERY POWER TO AIR BAG FIRING CIRCUIT C4 CHECK FOR SHORT TO GROUND IN CIRCUIT 611 (W/O) o Measure resistance from diagnostic monitor connector Pin 15 (Circuit 611, W/O) to ground. o Is resistance less than 10 ohms? Yes GO to . No GO to .
    PINPOINT TEST C5: FAULT INDICATION--AIR BAG INDICATOR FLASHES FAULT CODE 10--PROBABLE FAULT--LOSS OF BATTERY POWER TO AIR BAG FIRING CIRCUIT C5 CHECK FOR SHORT TO GROUND IN LH B-PILLAR PANEL SAFING SENSOR o Disconnect LH B-pillar safing sensor. o Measure resistance from diagnostic monitor connector Pin 15 (Circuit 612, P/O) to ground. o Is resistance less than 10 ohms? Yes LOCATE and SERVICE short to ground in Circuit 611 (W/O). REPLACE open fuse. RECONNECT system. VERIFY system. REACTIVATE system. No GO to .
    PINPOINT TEST C6: FAULT INDICATION--AIR BAG INDICATOR FLASHES FAULT CODE 10--PROBABLE FAULT--LOSS OF BATTERY POWER TO AIR BAG FIRING CIRCUIT C6 CHECK FOR SHORT TO GROUND IN CIRCUIT 612 (P/O) o Measure resistance from diagnostic monitor connector Pin 23 (Circuit 612, P/O) to ground. o Is resistance less than 10 ohms? Yes LOCATE and SERVICE short to ground in Circuit 612 (P/O). REPLACE open fuse. RECONNECT system. VERIFY system. REACTIVATE system. No GO to .
    PINPOINT TEST C7: FAULT INDICATION--AIR BAG INDICATOR FLASHES FAULT CODE 10--PROBABLE FAULT--LOSS OF BATTERY POWER TO AIR BAG FIRING CIRCUIT C7 VERIFY SHORT TO GROUND IN LH B-PILLAR SAFING SENSOR o Measure resistance from LH B-pillar safing sensor connector Circuit 611 (W/O) and Circuit 612 (P/O) to ground. o Is resistance less than 10 ohms for either circuit? Yes REPLACE LH B-pillar safing sensor. REPLACE open fuse. RECONNECT system. VERIFY system. REACTIVATE system. No INSPECT for crossed wires at LH B-pillar safing sensor connector and diagnostic monitor connector. SERVICE Circuit 611 (W/O) and/or Circuit 612 (P/O). REPLACE open fuse/fusible link. REACTIVATE system.
    PINPOINT TEST C8: FAULT INDICATION--AIR BAG INDICATOR FLASHES FAULT CODE 10--PROBABLE FAULT--LOSS OF BATTERY POWER TO AIR BAG FIRING CIRCUIT C8 CHECK FOR INTERMITTENT SHORT TO GROUND o Replace open fuse. o Reconnect diagnostic monitor. o Did fuse open again? Yes REPLACE Diagnostic monitor. REPLACE open fuse. VERIFY system. REACTIVATE system. No INSPECT intermittent short to ground in Circuits 937 (R/W), 611 (W/O) and 612 (P/O). SERVICE circuits as required. RECONNECT system. VERIFY system. REACTIVATE system.
    PINPOINT TEST C9: FAULT INDICATION--AIR BAG INDICATOR FLASHES FAULT CODE 10--PROBABLE FAULT--LOSS OF BATTERY POWER TO AIR BAG FIRING CIRCUIT C9 CHECK FOR PROPER BATTERY VOLTAGE o Measure voltage of vehicle battery. o Is voltage less than 10 volts? Yes RECHARGE vehicle battery. RECONNECT system. VERIFY system. REACTIVATE system. No LOCATE and SERVICE open in Circuit(s) 937 (R/W) and/or 38 (BK/O). RECONNECT system. VERIFY system. REACTIVATE system.









    Mustang Air Bag Codes Home Page: http://www.veryuseful.com/mustang/tech/airBag/